Hem / Pannrum
Tillbaka till
Publicerad: 28.02.
Lästid: 6 minuter
0
518
Värmeskemat för pannrummet är avsett för grafisk framställning av huvud- och hjälputrustningen och förhållandet med hjälp av tekniska nätverk. Sådana system är obligatoriska i utvecklingen av designdokumentation, de utförs med hjälp av element som godkänts av SNIP.
Diagrammet visar kylvätskans flöde genom rören till värmeenheterna, pannan, tanken och pumpen. Linjerna visar placeringen av reglerventiler och säkerhetsanordningar.

- 1 Vad är skillnaden mellan grundläggande och detaljerade termiska diagram
- 2 Vad är skillnaden mellan kretsar med ett slutet och öppet system
- 3 Pannrumsdiagram vid användning av fast bränsle
- 4 El-pannplan
- 5 Diagram med en gaspanna
- 6 Panna i pannrumsdiagrammet
- 7 Sele med en hydraulisk pil
- 8 Pannrumsdiagram med 2 pannor
Vad är skillnaden mellan grundläggande och detaljerade termiska diagram
Termiska värmeförsörjningssystem är principiella, detaljerade och installerade. På grunddiagrammet för pannrummet anges endast den viktigaste värmeeffektutrustningen: pannor, värmeväxlare, avluftningsanläggningar, filter för kemisk vattenbehandling, matning, smink och dräneringscentrifugalpumpar samt tekniska nätverk som kombinerar all denna utrustning utan att ange nummer och plats. I ett sådant grafiskt dokument anges kostnaderna och egenskaperna för värmeöverföringsvätskorna.


Det utökade termiska diagrammet återspeglar den placerade utrustningen, liksom rören som de är anslutna till, med specifikationen för placeringen av avstängnings- och reglerventiler, säkerhetsanordningar. I fallet när det är omöjligt att applicera alla noder på det expanderade termiska diagrammet, kopplas det bort till dess ingående delar enligt den tekniska principen. Pannhusets tekniska system ger detaljerad information om installerad utrustning.


https://youtu.be/YX_xHpyyW4g
Designa ett pannrum i ett privat hus: allmänna bestämmelser
Värmeförsörjningssystemet arbetar dygnet runt i nästan 7-8 månader och ”bränner” tiotusentals rubel i pannugnarna. Därför strävar alla husägare efter att optimera systemets prestanda. Dessutom kommer en exakt beräkning av värmeprogrammen för varmvattenpannhus, som utförs i konstruktionsfasen, att bidra till att stärka konstruktionens tillförlitlighet och minska energiförbrukningen hos uppvärmningsanordningar.
För att göra detta behöver du bara beräkna alternativen för att placera pannan, expansionsbehållaren, ytterligare värmare, längs vägen, efter att ha bestämt kabelfunktionerna och cirkulationsnyanserna.
Det vill säga du måste utarbeta ett pannrumsprojekt som består av följande dokument:
Grundläggande termiskt diagram över ett varmvattenpannhus
- Layouter av alla komponenter i systemet i själva huset. Detta dokument kommer att vara till nytta vid installationen av rörledningen.
- Upplägg av värmeenheter, pumpar, expansionstankar och annan utrustning. Detta dokument under montering av varmvatten- och uppvärmningsgrenarna i varmvattenpannhuset.
- Specifikationer för alla systemkomponenter. Detta dokument används vid upphandling av material och utrustning.
Dessutom kan alla tre dokument rymmas på ett schematiskt diagram över pannhuset, ritat i en förenklad form (när ikonerna ersätts av ritningar av utrustning och avstängnings- och reglerventiler). Och vidare i texten kommer vi att överväga flera varianter av sådana system.
Vad är skillnaden mellan stängda och öppna system
Huvudskillnaden mellan ett öppet eller gravitationsvärmesystem från ett stängt är den fullständiga frånvaron av anordningar för tvångsrörelse av kylvätskan genom rören. Denna process inträffar endast på grund av den uppvärmda vätskans termiska expansion.


Elementens sammansättning i värmediagrammet för ett pannhus med en öppen värmekrets:
- Värmekällan är en varmvattenpanna som körs på fasta, flytande och gasformiga bränslen.
- Expansionstank för värmekompensering av kylvätskan.
- Överströmningsrör för temperaturkompensator.
- Försörjning (varm) ledning med uppvärmningssteg.
- Uppvärmningsanordningar.
- Returledning med värmesteg.
- Avloppsventil för kylvätska.
- Uppvärmningsnätets påfyllningsventil.


Cirkulationen av värmemediet i den stängda kretsen i pannanläggningen utförs tack vare cirkulationspumpen (3), som är installerad på vattenutloppsledningen från pannan (1), som regel i dess övre del, och luftventilen (4) finns också här. Vatten som värms upp i pannan kommer in i rörledningen för värmeförsörjningen och styrs till batterierna (9) genom termostatventilen (8).
En expansionstank (7) är installerad på matningsledningen för temperaturkompensering av vatten under uppvärmning, en säkerhetsventil (6) för att avlasta nödtrycket i nätverket och en manometer (5) för att reglera arbetstrycket i mediet.
En Mayevsky-ventil är installerad på värmeanordningen för att sänka luftlåset (10). En trevägsventil (17), ett vattenreningsfilter (13), en avstängningsventil (15) och en dräneringsventil (14) är installerade i riktningen för kylvätskans omvänd rörelse.
Gas tillförs pannan genom en gaskran (18) och ett filter (19) för att rengöra energibäraren framför brännarmunstycket. Påfyllningsvattnet i varmvattenberedaren tillförs från vattentillförseln (11) genom ventilen (16) till filtret för att avlägsna suspenderade fasta ämnen och hårdhetssalter. Pannan är utrustad med en varmvattenledning för extrabehov (2).
Hur man använder värmekretsen i pannrummet
 Värmeförsörjningssystemet arbetar dygnet runt i nästan 7-8 månader och ”bränner” tiotusentals rubel i pannugnarna. Därför strävar alla husägare efter att optimera systemets prestanda. Dessutom kommer en exakt beräkning av värmeprogrammen för varmvattenpannhus, som utförs i konstruktionsfasen, att bidra till att stärka konstruktionens tillförlitlighet och minska energiförbrukningen hos uppvärmningsanordningar.
 För att göra detta behöver du bara beräkna alternativen för att placera pannan, expansionsbehållaren, ytterligare värmare, längs vägen, efter att ha bestämt kabelfunktionerna och cirkulationsnyanserna.
Grundläggande termiskt diagram över ett varmvattenpannhus
- Layouter av alla komponenter i systemet i själva huset. Detta dokument kommer att vara till nytta vid installationen av rörledningen.
- Upplägg av värmeenheter, pumpar, expansionstankar och annan utrustning. Detta dokument under montering av varmvatten- och uppvärmningsgrenarna i varmvattenpannhuset.
- Specifikationer för alla systemkomponenter. Detta dokument används vid upphandling av material och utrustning.
Dessutom kan alla tre dokument rymmas på ett schematiskt diagram över pannhuset, ritat i en förenklad form (när ikonerna ersätts av ritningar av utrustning och avstängnings- och reglerventiler). Och vidare i texten kommer vi att överväga flera varianter av sådana system.
Typisk pannrumslayout
- En öppen sort när varm vätska dras från "lokala" installationer.
- Stängd version, när värmesystemets kylvätska också används för att värma vatten.
Dessutom antar den öppna kretsen ytterligare energiförbrukning för att driva den "lokala" vattenvärmeanläggningen, men det är billigare i installationsfasen. Den slutna kretsen i ett privat pannrum är svårare att installera, men den drivs från en central panna.Dessutom, på grund av värmepumpar och mellanliggande förångare och kondensorer, släpps vätska med praktiskt taget drickskvalitet uppvärmd till 70-100 grader Celsius i varmvattenförsörjningssystemet.
Därför, som ett diagram över ett vattenvärmepannrum, är det i de flesta fall en sluten version som består av följande enheter:
- Huvudpannan som värmer vatten till värmesystemet och vattenvärmekretsen.
- Själva vattenvärmekretsen cirkulerar inuti lagringstanken.
- Kretsen för varmvattenförsörjningssystemet, stängd till lagringstanken.


Som ett resultat fungerar lagringstanken som ett vanligt batteri som inte värmer upp rummet utan varmvattenförsörjningssystemet. Det vill säga, vi har framför oss en lite ovanlig förvaringspanna.
Systemet med öppen rinnande varmvattenförsörjning fungerar på basen av en dubbelkretspanna som passerar genom den uppvärmda spolen antingen en del vatten från värmesystemet eller vatten från varmvattenförsörjningssystemet. Det vill säga, den öppna kretsen förvandlar värmeanläggningspannan till en vanlig kolonn. Dessutom är det bästa alternativet för en värmeanläggning med öppet vatten en panna med två spiraler placerade i separata förbränningskamrar.
Automatiserade pannor är billigare att använda än konventionella värmeanordningar. När allt kommer omkring fungerar en standardenhet i ett läge dygnet runt, medan en "smart" panna är utrustad med en speciell enhet som synkroniserar panndriften med behoven hos husets ägare.
System för automatisering av pannrum
- Optimerar uppvärmningstemperaturen beroende på säsong. När allt kommer omkring är det trevligare att använda varmt vatten, och på vintern ska en riktigt het vätska cirkulera i SGW.
- De styr driften av "kretsarna" för värmepannan och vattenvärmepannan. När allt kommer omkring är de flesta modeller bara utrustade med en "förbränningskammare". Det vill säga antingen värme- eller vattenuppvärmningsgrenen är i funktionsdugligt skick.
- De styr temperaturregimen för inte bara varmvattenberedaren utan också värmeenheten. När allt kommer omkring bör dag- och nattlägen användas på både värme- och vattenuppvärmningsgrenarna.
- Korrigera driften av pumpar och cirkulations- och / eller återcirkulationssystem i en sluten krets. Utan denna funktion är det dessutom i princip inte möjligt att använda ett slutet vattenvärmesystem. Det vill säga det finns en viss uppsättning mikrokretsar eller mekaniska styrelement i vilken sluten krets som helst i en vattenvärmepanna.
Dessutom kan den automatiska styrenheten fungera i tre lägen, nämligen:
- I formatet för prioriteringen av varmvattenförsörjningssystemet. Det vill säga när all kraft går till vattenuppvärmningskretsen. Vanligtvis används detta läge under den varma säsongen.
- I blandat format när antingen värmegrenen eller varmvattenberedaren är i drift. Detta läge bibehålls med strömmande vattenuppvärmning, utförs i en öppen krets.
- I form av arbete utan prioriteringar, när större delen av energin går till värmekretsen och en del spenderas på uppvärmning av vatten. Detta kontrollalternativ rekommenderas för slutna uppvärmningssystem.
Naturligtvis kan alla ovanstående lägen implementeras även i ett enda enhetsformat. Därför kan ett vattenvärmesystem som använder en panna implementeras i ett genomströmningsformat (direkt uppvärmning av en öppen typ i en dubbelkretspanna) eller i ett ackumulerat format (indirekt uppvärmning av en sluten typ i en expansionstank).
Denna egenskap hos vattenpannor gör det möjligt att spara energi både på vintern och på sommaren. Under den kalla årstiden kan du faktiskt använda indirekt uppvärmning från ångledningen i tanken. Och under den varma årstiden kan du hämta varmt vatten direkt från pannans värmekrets.
Krav på pannrum anges i SNiP.Beroende på platsen där rummet med uppvärmningsutrustningen är placerat kan pannrum tillskrivas någon av följande typer:
- inbyggt;
- fristående;
- bifogad.
Läs nästa: Gipsvägg nischer i vardagsrummet 17 bilder
Måtten på det rum som tilldelas pannrummet väljs utifrån bränsletyp och pannans utformning.
När det är svårt att ordna ett specialrum för ett pannrum, finns det ett annat alternativ - ett mini-pannrum. Den placeras i en speciell behållare som kan placeras i husets trädgård. Det återstår bara att ansluta minipannrummet till kommunikationen.
Ett mini-pannrum på gården intill herrgården sparar dig från designarbete, konstruktion och arrangemang av ett separat rum, en ventilationsanordning. Behållaren innehåller redan allt du behöver för att värmesystemet ska fungera effektivt
Sådana modulers låga popularitet förklaras av deras ganska höga kostnad. Om det finns utsikter att avsätta utrymme för ett pannrum i källaren kan du köpa utrustningen separat. Då blir värmesystemet mycket billigare.
En betydande del av familjens budget går till att värma ett hus. Därför bör man vid systemets designfas sträva efter maximal optimering genom att utföra en noggrann beräkning av pannrumsschemat för förortsbostäder. Det kommer att ta en felberäkning av alla alternativ för utrustningens placering, inklusive en panna, en expansionsbehållare, radiatorer, samt att ta hänsyn till funktionerna i ledningar och cirkulation.
Vid utformning av ett pannrum är det nödvändigt att gå ut från kraven i regleringsdokument. I rummet där pannan är installerad installeras ofta extra värme, eftersom värmen som genereras av själva enheten inte räcker
I ett väldesignat schematiskt diagram över pannrummet ska alla element och rörledningen som förbinder dem reflekteras. Standardritningen inkluderar: pannor, pumpar - matning, nätverk, cirkulation, återcirkulation, tankar - kondensering och lagring, värmeväxlare, fläktar, bränsletillförsel- och förbränningsanordningar, kontrollpaneler, värmeskydd, vattenavluftare.
När man tar fram ett typiskt pannrumsskema kan man ta ut ett av två alternativ för värmenät - öppen och stängd. Installation av en öppen krets är billigare, men dyrare under drift. Det andra alternativet är mer komplicerat i början, men kylvätskeläckaget reduceras praktiskt taget till noll eftersom systemet är hermetiskt tillslutet. Detta system används i de flesta privata hus.
Det slutna systemet inkluderar en panna som förser både värmesystemet och vattenvärmekretsen med kylvätska och en sluten rörledning för varmvattenförsörjning. Kylvätskans cirkulation utförs här med kraft med hjälp av en pump. Detta gör det möjligt att lägga dem på ett bekvämare sätt när du installerar rör, inte särskilt oroade över sluttningar.
- Maximalt 2 pannor kan installeras i ett rum, oavsett område.
- Under konstruktionen och dekorationen av pannrummet är det oacceptabelt att använda material som inte uppfyller brandsäkerhetskraven. För konstruktion av väggar är det nödvändigt att använda tegel eller betongblock och i form av efterbehandling - gips eller plattor. Golvet måste täckas med betong eller metall.
- Ventilation och skorsten måste vara lämpliga för den installerade utrustningen. Särskilda krav ställs på ventilation vid användning av gasdriven utrustning. I vilket fall som helst måste luften i rummet cirkuleras och förnyas minst tre gånger inom 60 minuter.
- En förutsättning är närvaron av ett fönster och en dörr som öppnas utåt. Det kan finnas en andra dörr som leder till tvättstugan, men den måste fyllas i enlighet med brandsäkerhetsförhållandena.
Pannrummet bör beräknas utifrån egenskaperna hos utrustningen som planeras installeras och med hänsyn till ytterligare kvadratmeter för bekvämt underhåll. Det finns ett antal ytterligare krav för lokaler och utrustning för pannrum, beroende på beslutet om bränsletyp.
Pannrumsdiagram vid användning av fast bränsle
Pannor med fast bränsle har en viss nackdel, vilket orsakas av den höga trögheten vid drift, på grund av omöjligheten att finjustera förbränningsprocessen för fast bränsle.
För att utjämna bristen installeras en buffertank i kretsen, som tar upp temperaturen för att värma upp värmekretsen och förbrukar värme under lång tid.


Ett sådant termiskt diagram över ett fastbränslepannahus består av:
- Värmekälla med primär värmekrets: fast bränslepanna;
- säkerhetsgrupp med säkerhetsventil;
- buffertkapacitet;
- cirkulationspump för värmekrets;
- pannans cirkulationspump;
- expansionskärl;
- avstängningsventiler, avlopp, luftventiler;
- balanseringsventil;
- blandning av värmekretsen för automatiskt underhåll av temperaturen i batterierna;
- blandningsenhet i pannkretsen för optimal panndrift;
- väderberoende eller anpassningsbar automatisering med nödlägesignalering.
Allmänna egenskaper hos pannrum.En pannanläggning är en installation bestående av en eller flera pannor och hjälputrustning (system). Pannhusens huvudutrustning är ång- och varmvattenpannor. För att säkerställa pannornas normala funktion används hjälputrustning som enligt dess syfte kombineras i följande system:
- Bränsleanläggningar för mottagning, lagring och leverans av bränsle till pannor.
- Dragsystem som tillhandahåller lufttillförsel till pannor för bränsleförbränning och avlägsnande av förbränningsprodukter till atmosfären.
- ett vattenbehandlingssystem som renar vatten från mekaniska föroreningar, salter - skalbildande medel och frätande gaser;
- säkerhetsautomatiseringssystem och automatisk reglering, kontroll, signalering och kontroll av tekniska processer,
- utrustningens strömförsörjningssystem och pannrumsbelysning etc.
Beroende på värmebelastningens art är pannrummen uppdelade i:
- uppvärmning, generering av värme för värmesystem, ventilation och varmvattenförsörjning av byggnader och konstruktioner;
- uppvärmning och produktion, generering av värme för värmesystem, ventilation, varmvattenförsörjning och tekniska ändamål.
- industri, genererar värme för tekniska ändamål.
Termiskt diagram över ett pannrum med ångpannor i stål. I fig. 25 ges ett värmediagram över ett värme- och industripannahus med ångpannor, eftersom det för tekniska ändamål krävs våtmättad ånga med ett tryck på 0,9 MPa. För enkelhets skull visas en panna i diagrammet.
Ånga från panna 1 kommer in i uppsamlingsångledningen. En del av ångan används vid produktion (pil med ordet "ånga"). En annan del av ångan förbrukas i pannrummet för att värma upp värmevattnet i varmvattenberedarna 5 och 6. Uppvärmningsvattnet tillförs vattenvärmare av nätverkspumpen 7. Innan ångvattenvärmaren 4 är ångtrycket reduceras till 0,6 - 0,7 MPa i reduktionsenheten 3. Ånga i varmvattenberedaren 4 avger värmen till värmevattnet och förvandlas till kondens. Kondensatet kyls till 80 - 85 ° C i kondensatkylaren 5. Därifrån flyter kondensat genom gravitation till avluftningsanordningen 11. Kondensat från produktion samlas upp i kondensatbehållaren 8 och pumpas av pump 9 till avluftaren.
Förlust av vatten, ånga och kondensat fylls på genom att tillföra råvatten från vattenförsörjningen med pump 19Pumpen pumpar vatten genom ångvattenberedaren 17, där dess temperatur ökar från 5-10 till 20-30 ° C. Vattenuppvärmning förhindrar kondensbildning på rörledningar och kemisk vattenreningsutrustning 16.
Kemisk vattenbehandling är utformad för att minska vattenhårdheten till standardvärden. Vidare kommer det mjukade vattnet in i avluftaren 11 för att avlägsna syre och koldioxid från den. Avgasning av vatten och kondensat sker under kokning vid ett tryck av 0,12 MPa och en kokpunkt på 104 ° C.
Det slutligen behandlade vattnet från avluftaren tillförs matarpumparna 12 och 13 och en matarpump 10. Matarpumpen 13 är i drift och har en elektrisk drivning. Pumpen 10 matar uppvärmningsnätet med vatten för att bibehålla det specificerade statiska trycket i nätverket.
I brist på elektricitet är pannhuset inaktiv, men pannorna genererar ånga på grund av den ackumulerade värmen. Därför är det i pannor nödvändigt att bibehålla den erforderliga vattennivån för att förhindra överhettning av värmeytorna. För detta ändamål används en ångdriven pump 12 (ångpump).
För att förhindra skalbildning bildas salterna lösta i pannvattnet kontinuerligt från pannan med vatten som kallas nedblåsningsvatten. För att återvinna spolvattnets värme och massa används en kontinuerlig spolavskiljare 20 och en spolvattenkylare (värmeväxlare) 15.
Trycket i avskiljaren är 0,2 MPa och i pannan 0,8 - 1,4 MPa. På grund av ett kraftigt fall i vattentrycket i avskiljaren kokar vattnet omedelbart och blir delvis (upp till 10%) till ånga. En del av vattnets värme används för ångbildning, och därför reduceras avblåsningsvattnets temperatur med 50 - 70 ° C och har vid utloppet från separatorn en temperatur på cirka 120 ° C.
Vidare kyls detta vatten i en värmeväxlare 15 till 60–40 ° C och värmer upp råvatten i det. Efter värmeväxlaren används inte avblåsningsvattnet i pannrummet och släpps ut i nedblåsningsbrunnen 18. Pannor med periodiskt nedblåsningsvatten, som avlägsnar slam från dem, kommer direkt in i nedblåsningsbrunnen. Annat avloppsvatten och kondensatströmmar kan också komma in här.
Om temperaturen på vattenblandningen i brunnen överstiger 60 ° C, späds den med kallt kranvatten och släpps ut i avloppssystemet.


Fikon. 25. Grundläggande termiskt diagram över ett pannrum med ångpannor i stål:
1 - panna; 2 - huvudångångslinje; 3 - reduktionsenhet; 4 - ångvattenberedare; 5 - kondensatkylare; 6 - bygel; 7 - nätverkspump; 8 - kondensattank; 9 - kondenspump; 10 - sminkpump; 11 - avluftare; 12 - ångmatningspump; 13 - eldriven matningspump; 14 - ångkylare; 15 - nedblåsningsvattenkylare; 16 - HVO; 17 - råvattenberedare; 18 - rensa väl; 19 - råvattenpump; 20 - separator för kontinuerlig nedblåsning; 21 - ekonomiserare; 22, 23, 24 - tryckreduceringsventil; 25 - ångledning för extrabehov.
För uppvärmning av vattnet före kallvattenbehandlingsanläggningen, för drift av avluftaren och ångpumpen används hjälpångångsledningen 25. Ångtrycket i det är detsamma som i pannor och därför är reduceringsventilerna 22 - 24 används för att minska ångtrycket för hjälpbehov. Till exempel, i avluftaren bör ånga tillföras ett tryck i storleksordningen 0,15 MPa, eftersom arbetstrycket i avluftaren är 0,12 MPa.
Termiskt diagram över ett pannrum med varmvattenpannor i stål. I fig. 26 visar ett termiskt diagram över ett pannhus med två varmvattenpannor av stål, som ger värme till ett öppet värmeförsörjningssystem.
Returnätvattnet av nätverkspumpen 6 pumpas genom varmvattenpannorna, värms upp i dem till den erforderliga temperaturen och går in i tillförselröret för uppvärmningsnätet. Tillförselvattnets temperatur kan regleras genom att blanda returvattnet in i tilloppsledningen genom bygeln 3.
För att minska korrosionen på värmepannorna hos pannor med kondensat av svavelsyraångor i förbränningsprodukterna måste vattnet vid inloppet till pannorna ha en temperatur på minst 70 ° C. Vattnet värms upp med varmvatten som tillförs pannans inlopp genom återcirkulationspumpen 2.
Råvattnet mjukas upp i HVO-enheten 9 och avgasas i avluftningsanordningen 11. På grund av brist på ånga används en vakuumavluftningsanordning, i vilken kokande vatten har en temperatur av 70 - 80 ° C vid ett tryck av 0,03 - 0,04 MPa.
Det mjukade och avluftade vattnet av pumpen 12 pumpas in i lagringstanken 13, från vilken uppvärmningsnätet matas.


Fikon. 26... Termiskt diagram över ett pannrum med varmvattenpannor i stål:
1 - panna; 2 - återcirkulationspump; 3 - bygel; 4 - leveransrörledning; 5 - returledning; 7 - råvattenpump; 8 - värmare; 9 - HVO; 10 - värmare; 11 - avluftare; 12 - överföringspump; 13 - lagringstank; 14 - sminkpump.
Elpannaplan
En elpanna är en enhet som värmer ett kylmedel genom att omvandla el till termisk energi. Den används som en värmekälla för små förortshus eller som en nödkälla med en gas- eller fastbränslepanna.
Baserat på modifieringen av sådana anordningar används olika system för att ansluta elektriska pannor till uppvärmning. Det mest populära är ett uppvärmningssystem med flera nivåer med en kombination av värmeenheter i form av radiatorer och ett "varmt golv" -system.


Grundläggande element för elektrisk uppvärmning av ett privat hus:
- Värmekälla, elpanna.
- Säkerhetsgrupp med luftventil, säkerhetsventil och manometer för att avlasta övertrycket i nätverket.
- Uppsamlare för att rikta vatten längs konturerna.
- Radiatorer.
- Värmeväxlare för varmvattenförsörjning.
- Expansionstank för hydraulisk kompensation av systemet.
- Samlare för systemet "varmt golv".
- Golvvärmesystem.
- Filter för rengöring av kylvätskan från suspenderade fasta ämnen.
- Kontrollventil.
- Cirkulerande elektrisk pump.
- Strömförsörjningsnät.
- Säkerhetsautomatisering med larm.
Gaspannakrets
Gaspannor är de mest ekonomiska och funktionella värmekällorna. En liten byggnad rymmer faktiskt ett mini-pannrum i ett privat hus.
Tillverkare av moderna pannor utrustar all nödvändig utrustning i kroppen i form av pumpar, en expansionstank, en säkerhetsventil och en luftventil. Ägaren av sådan utrustning behöver bara ansluta enheten till värme- och varmvattenförsörjningen, vilket avsevärt minskar installationskostnaderna.
Men den främsta fördelen med den integrerade pannmonteringen är enhetligheten i arbetet för alla hjälpaggregat som har testats och justerats på fabriken.


Det enklaste termiska diagrammet för ett gaspannhus:
- Värmekällan är en gaspanna.
- Säkerhetsgrupp med luftventil, säkerhetsventil, manometer och expansionstank.
- Kylvätsketillförsel till värmeenheter.
- Kylvätskeretur från värmeenheter
- Värmeelement
- Tillförsel av kranvatten för påfyllning av värmenätet med filter och avstängnings- och säkerhetsventiler.
- Tillförsel av kranvatten till pannans varmvattenkrets.
- Filter för grov rengöring av kylvätskan från suspenderade fasta ämnen på returledningen.
- Backventil på returledningen.
- Cirkulationspump på returledningen.
Typiska projekt
Typiska projekt
Pannhus är mycket populära i vårt land och idag värmer de framgångsrikt både små privata byggnader och stora industrianläggningar. Dessa är kommunala byggnader och olika utbildningsinstitutioner - kliniker, sjukhus, skolor, institut och universitet, dagis och skolor, fabriker och växter, kaféer och restauranger, köpcentra.
Typiskt pannahusprojekt
Vid byggandet av pannhus är designmomentet mycket viktigt. Idag finns det standardprojekt som är tillåtna för konstruktion.
Var och en består av en eller flera pannor, brännare, en panna, en automatisk manöverbox med sensorer, pumpar, ett gasrör med ventiler och andra element och anordningar som säkerställer att pannrummet fungerar normalt.
Var och en av dessa element är nödvändig och viktig, och deras kvantitet och kvalitet beror på typen av pannrum och tillverkaren. Efter typ av bränsle kan pannhusen vara flytande bränsle och fast bränsle. I sin tur kan dessa två typer delas in i många underarter beroende på vilket bränsle som används: diesel, kol, gasolja, trä etc.
Det finns ännu mindre kraftfulla, men mer funktionella pannhus som arbetar på flera olika typer av bränsle samtidigt, medan en av dem fortfarande kommer att vara den viktigaste (dominerande) och den andra hjälp.
Sådana pannrum kallas kombinerade.
Växter med flytande bränsle
Oljepannor arbetar vid stora produktionsanläggningar (till exempel oljeraffinaderier); olja, eldningsolja, diesel och diesel används som bränsle.
Anläggningar för fast bränsle
Pannor med fast bränsle fungerar ofta där det är svårt eller praktiskt taget omöjligt att använda gas eller flytande bränsle - i avlägsna områden i landet. Som regel i privata stugor, lantgårdar, stugbyar. Grenar och halm, ved, kol, flis och annat träavfall används som bränsle.
Gaspannanläggningar
Gaspannanläggningar är den vanligaste typen av pannrum. De arbetar oftare på naturgas, mindre ofta på flytande kolväten och tillhörande petroleumgas. De används för att värma upp kommunala byggnader, flerbostadshus, privata hus och kontor, lager och tvättstugor, industrianläggningar, gamla och nya byggprojekt. Av typen av utförande kan pannrum också placeras på tak, autonoma, stationära och mobila, blockmoduler och ram. Utförande av typiska projekt förutsätter maximal montering av strukturer och enkel installation och idrifttagning. Detta säkerställer en kort tid för att fylla i all nödvändig dokumentation och sätta igång pannhuset.
Panna i pannrumsdiagrammet
Det finns olika alternativ för att ansluta en indirekt värmepanna till pannor som kan arbeta på alla typer av bränsle: gas, fasta och flytande bränslen.
I detta schema med en indirekt värmepanna är ingen hydraulisk pil eller ett fördelningsrör installerat. Installationen av dessa element är förknippad med vissa svårigheter, eftersom det skapar ett mycket komplext hydraulsystem.


Detta schema använder två cirkulationspumpar - för uppvärmning och varmvattenförsörjning. Värmepumpen går ständigt när pannrummet är i drift. Varmvattencirkulationspumpen startas av en elektrisk signal från termostaten installerad i tanken.
Termostaten känner av temperaturen på vätskan i tanken och sänder en signal för att slå på pumpen, som börjar cirkulera kylvätskan längs värmekretsen mellan enheten och pannan och värmer upp vattnet till den inställda temperaturen.
Detta schema används för alla modifieringar av värmekällor installerade i både varmvatten- och ångpannrum.
En viss modifiering av kretsen är tillåten när en panna med låg effekt är installerad i den. Värmepumpen kan stängas av av samma termostat som slår på pumpen till pannan.
I detta fall värms värmeväxlaren snabbare och uppvärmningen stoppas. Vid längre stilleståndstid kommer temperaturen i rummet att sjunka.
Dessutom är pumpen i värmekretsen inkopplad efter uppvärmningens slut i pannan och börjar pumpa kall värmebärare i pannan, vilket orsakar kondensbildning på pannans värmeytor och leder till att den för tidigt går sönder.


Kondensprocessen kan också inträffa när långa rörledningar läggs till batterierna. Med en stor värmeeffekt på värmeenheter kan kylvätskan på samma sätt svalna mycket, en låg returtemperatur kommer att skada pannans funktion.
För att skydda den mot kondens och vattenhammare som uppstår när kallt vatten kommer i kontakt med heta värmeytor finns en skyddskrets utrustad med en trevägsventil i systemet.
Diagrammet visar en temperatur på 55 ° C. Termostaten integrerad i kretsen väljer automatiskt den erforderliga flödeshastigheten för att bibehålla kylvätsketemperaturen vid returen.
Pannrumsdiagram över ett privat hus: översikt över möjliga alternativ
En kompetent ritad grafisk ritning bör först och främst återspegla alla mekanismer, anordningar, apparater och rör som förbinder dem
De värmenätverk som fungerar på vatten är uppdelade i två grupper:
Det mest populära exemplet på ett schematiskt diagram är ett exempel på ett varmvattenberedare med öppen typ. Principen är att en cirkulär pump installeras på returledningen, den ansvarar för att leverera vatten till pannan och sedan genom hela systemet. Tillförsel- och returledningarna kommer att anslutas med två typer av byglar - bypass och återcirkulation.
Det tekniska systemet kan tas från alla tillförlitliga källor, men det skulle vara bra att diskutera det med specialister. Han kommer att ge dig råd, berätta om det är lämpligt i din situation, förklara hela handlingssystemet. I vilket fall som helst är detta den viktigaste strukturen för ett privat hus, därför bör uppmärksamheten maximeras.
Värmediagrammet för pannhus med varmvattenpannor har sina egna egenskaper
Och för att kunna öka temperaturen till önskade värden installeras en återcirkulationspump. Vattenpannor måste övervakas så att deras livslängd blir anständig, kontrollera vattenförbrukningens beständighet. Vanligtvis anger tillverkaren minimidata för denna indikator.
Läs mer: Regler för konstruktion av platsavlopp för utveckling av ett avloppssystem
För att pannrum ska fungera bra måste du använda vakuumavluftningsapparater. Vanligtvis skapar en vattenstrålejektor ett vakuum och den genererade ångan används för avluftning. Men det viktigaste som de är rädda för när de installerar ett pannrum är den ständiga bindningen till platsen. Modern automatisering förenklar många processer.
Pannhusautomation har nyligen blivit mer och mer efterfrågad, eftersom pannautomation är den viktigaste delen av en pannanläggning.
Det finns några populära anpassade funktioner som anpassar driften av utrustningen med hänsyn till livsstilen hos husets ägare. Detta är både ett konventionellt varmvattenförsörjningssystem och en uppsättning av enskilda alternativ som är lämpliga för just dessa invånare och som är ekonomiska. På samma sätt kan du utveckla ett system för automatisering av pannrum genom att välja ett av de populära lägena.
Laddningspumpen måste utveckla ett högt tryck högre än i värmekretsen med ett relativt litet flöde. För påfyllning krävs fortfarande pumpning av stora volymer vätska. Valet av en sådan pump utförs enligt flera krav.
När du väljer kombinerar de pumpens egenskaper och värmenätverk och bestämmer systemets driftspunkt
Val av smörjpump:
- Det måste skapa ett tryck som kommer att överstiga trycket i CO-returledningen.
- Trycket bör också kunna trycka igenom det hydrauliska motståndet hos tryckgivaren, rörledningen;
- Ett annat viktigt kriterium är flödeshastigheten, i synnerhet för slutna CO, läckagehastigheten är en halv procent av kylvätskevolymen i pannan och värmekretsen.
Samtidigt vill jag säga att det inte är särskilt praktiskt att köpa en sådan pump för arbete. I den meningen att det inte bara bör tjäna till att ladda. Det kan också utföra ytterligare funktioner, till exempel, vara en reservcirkulationspump och också användas för att pumpa och tömma vatten in i kretsen.
Vad ska vara i rummet, vad ska det schematiska diagramet för ett privat pannorum på fast bränsle vara?


Låt oss uppskatta kompositionen:
- Värmegeneratorn själv med tillhörande bunkrar, bränsletankar etc.
- Rörledningar till en fastbränslepanna, som inkluderar en pannans säkerhetsgrupp, en cirkulationspump och en trevägs blandningsventil.
- Indirekt värmepanna för produktion av varmvatten för husets vattenförsörjningssystem.
- Skorsten för TT-panna med effektiv sektion och höjd.
- Pannvattenavloppssystem vid förebyggande underhåll av värmegeneratorn.
- Pannautomation - internt eller väderberoende.
- Brandsläckningssystem i ett pannrum för fast bränsle.
Tänk på vilka funktioner som används för olika typer av fast bränsle, vad som ska vara ett pannrum för en fastbränslepanna på olika typer av förbränningsmaterial.
Vedeldat pannrum
Egentligen är ett vedeldat pannrum ett klassiskt rum för en fastbränslepanna, som kan ha en minsta storlek. De största skillnaderna mellan olika rum är storleken från eldstadsdörren till väggen eller pannrumsdörrarna. Det beror på längden på den använda stocken.
Om du värmer med briketter eller euroträ, kan detta avstånd vara minimalt. Glöm inte att förutom att ladda ved, måste du fortfarande riva ut askan, vilket också kräver ledigt utrymme framför eldstaden / askpannan.
Pelletspannrum
Storleken på pelletspannrummet beror på hur pelletsbehållaren installeras. Pelletspannrummet skiljer sig inte bara i golvyta utan också i pannrummet.
Eftersom med en hög bunker installerad för 400-600 liter eller med en bunker för 150-200 liter på en panna, som Kupper, behöver du mer utrymme ovanför bunkeren för att ladda pellets.
Om behållaren är hög är det bäst att göra en liten stege eller använda en låg, stabil stege för att ladda pellets. Eftersom det är orealistiskt att lyfta 40 kg påsar med pellets över huvudet för lastning.
Koleldat pannrum
Det koleldade pannrummet kännetecknas av att det är mycket bekvämt att ha en rymlig kolbox i närheten. Och inte för att dra kol i hinkar från skjulet, utan att förkorta vägen från kol till pannugnen så mycket som möjligt.
När det gäller storlek kommer ett koleldat pannrum att vara ungefär lika med ett vedeldat pannrum, med förväntningen att det med toppbelastning skulle vara bra att ha mer utrymme ovanpå för att svänga en hink.
Sågspån eller träpannor är något större än konventionella vedeldade värmegeneratorer. Bränsleutjämningssystem på gallret kan effektivt bränna ett så snabbt sintrande bränsle. Spånpannan kännetecknas också av den stora storleken på behållaren eller eldstaden för en bränslebelastning.
Eldstaden ligger ovanpå eldstaden, vilket innebär att pannrummet för sågspån eller träavfall måste ha en högre höjd än ett standardpannrum.
Om ett biobränsle- eller huspannrum är utrustat med en pneumatisk matning kan rummet med själva pannan ha små dimensioner. Om skalmatning med cirkulär omrörare används, kommer ett sådant pannhus att ha en stor skåltratt.
Och den minsta effektiva bunkeren är 2,0 x 2,0 meter. Detta innebär att det husbaserade pannrummet har en minsta storlek på 4,0 x 4,0 meter.
Sammanfattningsvis bör det noteras att vattenuppvärmningskretsen i värmesystemets panna utsätts för större frätande belastningar än värmesystemet i sig. Rökgaser kan skada värmeväxlaren genom vilken det uppvärmda vattnet cirkulerar.
För att neutralisera påverkan av katalysatorer för frätande processer måste kylvätskan vid ingången till pannvärmeväxlaren värmas till 60-70 grader Celsius.
Läs mer: Sommarvattenförsörjning från brunnalternativ och enhetsdiagram
Denna försiktighetsåtgärd är emellertid endast motiverad när man använder stålvärmeväxlare av konstruktionsstål. Värmeväxlare av koppar eller rostfritt stål lider inte av korrosion.
För att genomföra automatiseringsschemat för ett privat pannhus måste du investera ytterligare medel. En enkel termostatventil är mycket billig och programmerbara system är många gånger dyrare. Kontinuerlig drift av en konventionell panna i ett läge medför en stor förbrukning av el och pengar. Därför lönar sig kostnaden för att köpa en automatiseringsenhet snabbt under drift.
Automatisering i ett privat pannrum är en garanti för att värmesystemet fungerar med maximal effektivitet, vilket gör det möjligt att ge bekväma förhållanden för dem som bor i huset.
Det viktigaste elementet i värmesystemet är termostaten. Dess funktion är att reglera temperaturen både i ett separat rum och i hela huset. Det finns många typer av termostater - från enkla mekaniska till väderberoende. Den senare är den mest tekniskt avancerade, lönsamma men också mycket dyr.
Uppvärmningskontrollsystemet består av en temperaturregulator, en yttre lufttemperaturgivare, ett ställdon, en kylvätsketemperaturgivare, en display för anslutning till ett externt styrsystem, en cirkulationspump för tillförsel av kylvätska, konsumentkretsar ()
Priset på automatisering beror på vilken typ av panna som används, på närvaron av ett varmt golv, solfångare etc. För att inte spendera extra pengar bör du analysera funktionerna i alla scheman, beräkna kostnaden. Det är ganska svårt att göra detta på egen hand, men du kan alltid vända dig till specialister med detta problem.
Gas är ett explosivt ämne, därför är kraven på gaspannor mycket strikta. Om en panna med en kapacitet på upp till 30 kW räcker för att värma ett hus, finns det inget behov av ett separat rum för pannrummet. Pannan kan placeras i ett välventilerat kök på en vägg av icke brännbart material, förutsatt att rumsvolymen är minst 15 m2, höjden från golv till tak är 2,5 m2 och golvyta är från 6 m2.
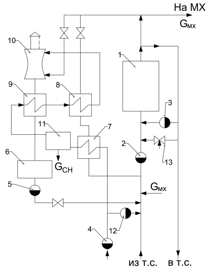
Sele med en hydraulisk pil
I komplexa flernivåvärmesystem används en hydromekanisk fördelare för att balansera vätskeflöden i olika delar av kretsen med enskilda cirkulerande elektriska pumpar - en hydraulisk pil eller ett grenrör.


Ett liknande schema för pannanheten innefattar införandet av en indirekt värmepanna genom NB- och HP-pumparna, värmeelement genom pumpsК1- och НК2-pumparna och golvvärme genom Н1.
Den har förmågan att arbeta utan en hydraulmodul, i vilket fall balanseringsventiler tillhandahålls för att kompensera för tryckfall i olika "grenar" i systemet.


Komplett uppsättning termisk mekanisk utrustning:
- Värmekälla - 2.
- Säkerhetsgrupp med luftventil, säkerhetsventil, manometer och expansionstank.
- Kylvätsketillförsel till värmeenheter.
- Kylvätskeretur från värmeenheter
- Värmeelement.
- Golvvärmesystem.
- Indirekt värmepanna
- Grovfilter för pannvattenrening från suspenderade fasta ämnen på returledningen.
- Backventil på returledningen.
- Cirkulationspumpar: genom huvudledningen, i golvvärmekretsen och indirekt värmepanna.
Huvudmeny
Hej kompisar! Pannanläggningen består av en pannanhet som producerar ånga med ett visst tryck och temperatur och ett antal hjälpanordningar avsedda för beredning och tillförsel av bränsle, matningsvatten och luft samt för avlägsnande av industriavfall (rök gaser och askrester av bränsle).
Vattenånga används i kraftteknik för att driva ångturbiner, liksom som ett värmemedium i tekniska processer (uppvärmning, torkning, avdunstning etc.) och i vardagen (uppvärmning, varmvattenförsörjning). Tillsammans med ångpannor i små gemensamma pannhus används också varmvattenpannor, där vatten som används för värmebehov värms upp.
Beroende på produktivitet utmärks pannanläggningarna med liten (upp till 20 ton / h), medium (20-75 ton / timme) och stor (över 100 ton ånga per timme) produktivitet. Vid värdet av ångtrycket är pannanläggningarna låga (upp till ZMPa), medelstora (3-7,5 MPa), höga (10-15 MPa), ultrahöga (15-22,5 MPa) och superkritiska (mer än 22,5 MPa) ) tryck ...
Det finns pannor med naturlig och tvingad cirkulation (direktflöde). I den senare sker rörelsen av vatten under inverkan av en pump. Kraftfulla energipannor med naturlig cirkulation, för närvarande producerade, har ångparametrar p = 14 MPa och t = 570 ° C, och pannor med konstgjord cirkulation - p = 25 MPa och t = 565 ° C.
I fig. 1. visar ett diagram över en pannanhet av skärmtyp med naturlig cirkulation, som har en flareugn för förbränning av koldamm.


Huvudelementen i pannanheten är förbränningskammare 1, ånggenererande värmeytor - rader av väggrör 2, överhettare 5, vattenbesparare 6 och luftvärmare 7. En blandning av bränsle och luft matas genom brännarna 13 in i förbränningskammaren 1 , där bränslet antänds och bränns i suspension.
Pannanheten cirkulerar kontinuerligt vatten och ånga-vattenblandning. Blandningen av vatten och ånga bildad i väggrören 2 har en lägre densitet än vattnet i nedrören 3 som kommer från panntrumman 4. Som ett resultat stiger ångvattenblandningen genom väggrören in i panntrumman, från där vattnet rör sig ner genom de ouppvärmda nedrören (naturlig cirkulation) ...
Störning av den normala vattencirkulationen i pannan (till exempel när vattennivån i panntrumman är låg) kan leda till överhettning av rören och deras fel. Nedrörs- och väggrör är sammankopplade med hjälp av en samlare 12. Pannrör, belägna på ugnens väggar, bildar värmeytor, som kallas skärmar.
I trumma 4 separeras mättad ånga från vatten och kommer in i överhettaren 5, där den värms upp till en förutbestämd temperatur. Överhettaren är en värmeväxlare vars rör är böjda i form av spolar. Rökgaser rör sig utanför rören och vattenånga rör sig inuti. I pannor med stor kapacitet installeras ytterligare överhettare för sekundär överhettning av ånga.
Från övervärmaren 5 kommer rökgaserna in i vattenbespararen 6, som är utformad för att värma matarvattnet som levereras till trumman 4. För att upprätthålla den erforderliga vattennivån i panntrumman måste matningsvattenförbrukningen motsvara ångkapaciteten hos pannanheten. Precis som överhettaren 5 är vattenbespararen 6 en ytvärmeväxlare. Därefter installeras en luftvärmare 7, i vilken luften tillförs förbränningskammaren 1. Rökgaserna passerar genom luftvärmarerören från topp till botten och luften rör sig mellan rören utanför i tvärriktningen.
Genom att sänka temperaturen på avgaserna i vattenbespararen 6 och luftvärmaren 7 till 120-200 ° C reduceras värmeförlusterna med avgaserna, vilket avsevärt ökar effektiviteten. pannanhet. En ekonomiserare och en luftvärmare är installerade på alla enheter med medelstor och stor kapacitet. Pannor med liten kapacitet har bara en vattenbesparare.
Värmeväxling mellan rökgaser och rör i en vattenbesparare och en luftvärmare sker huvudsakligen genom konvektion, eftersom vid låg temperatur av rökgaser är intensiteten för värmeväxling genom strålning relativt låg. Därför kallas dessa värmeytor för konvektiva. Skärmarna 2 i förbränningskammaren och de första raderna av rör i överhettaren 5 är strålningsuppvärmningsytor, som på grund av rökgassernas höga temperatur mottar värme huvudsakligen genom strålning. I direktflödespannor är de ånggenererande ytorna ett system med uppvärmda spolar.
Gaserna transporterar bort en betydande mängd aska från ugnen (upp till 80-90% under förbränning), varför rökgaserna efter luftvärmaren 7 skickas för rengöring till askuppsamlaren 10, vilket förhindrar förorening av omgivande område. Sedan, med hjälp av en rökavgasare 9, släpps rökgaser ut i atmosfären genom skorstenen 8. Rökavgasaren är en centrifugalfläktenhet med en elektrisk drivenhet. För att tillföra luft till pannanhetens ugn installeras också en fläkt 11.
Kraftfulla pannanläggningar som arbetar med fasta bränslen har ett komplext system för bränsletillförsel och beredning, inklusive kvarnar och krossar, mekanismer för tillförsel av bränsle till förbränningskammaren, lagringstankar för koldamm, bandtransportörer etc. Bränsleberedningssystemet kan vara centraliserat eller individuellt . I de flesta fall används ett individuellt dammberedningssystem, där varje pannanhet har sitt eget bränsleberedningssystem.
Processer inom pannan är mycket viktiga vid drift av pannanläggningar: bildning av skalor, separering av fuktdroppar från ånga som kommer in i överhettaren. Ett skallager på väggens inre väggar och kokande rör är ett betydande termiskt motstånd som isolerar röret från ångvattenblandningen som rör sig längs det, vilket leder till farlig överhettning av rören. För att förhindra kalkbildning matas pannan med ångkondensat. Kondensförluster fylls vanligtvis med kemiskt renat vatten, från vilket skalbildande salter (hårdhetssalter) har avlägsnats.
Olika anordningar för mekanisk separering av fuktdroppar är installerade inuti panntrumman. Vid dålig separation kommer salter in i överhettaren tillsammans med fukt, som kommer att sätta sig på överhettningsrören. För att förhindra en ökning av koncentrationen av salter i pannvattnet används kontinuerlig nedblåsning av pannanheten.
I det här fallet avlägsnas en del av vattnet från panntrumman och i stället tillföres dessutom samma mängd matarvatten som innehåller betydligt mindre salter. Som ett resultat hålls saltinnehållet i pannvattnet på en viss nivå. Tillsammans med kontinuerlig blåsning används också periodisk blåsning, i vilken en del av vattnet avlägsnas från de nedre kollektorerna 12, och därmed fälls ut salterna i form av en fast fällning (slam).
Moderna pannanheter som används inom kraftindustrin är mycket komplexa installationer med stora dimensioner (deras höjd når 35-50 m). Driftstyrningen av sådana pannor är automatiserad. Samtidigt hålls ångparametrar, produktivitet, bränsle- och luftförbrukning, vattennivån i panntrumman etc. automatiskt inom de angivna gränserna.Litteratur: 1) Värmekonstruktion, under allmän redaktion av I.N. Sushkina, Moskva, "Metallurgy", 1973. 2) Värmekonstruktion, Bondarev V.A., Protskiy A.E., Grinkevich R.N. Minsk, red. 2: a, "Higher School", 1976.
Pannrumsdiagram med 2 pannor
Användningen av två gasenheter för ett värmeförsörjningssystem är en ganska populär lösning bland ägare av autonom uppvärmning med en termisk effekt på systemet över 50 kW.
Detta kan vara ett stort uppvärmt område av objektet och närvaron av ytterligare värmebelastningar i form av varmvatten eller installationer med luftvärmare.


Användningen av två enheter per en värmekrets har ett antal fördelar jämfört med en källa med motsvarande effekt. Först och främst, eftersom flera små enheter med lägre vikt är mycket enklare och mer ekonomiska att placera i ett pannrum, vilket är särskilt viktigt vid uppställning av tak- eller halvkällare.
Dessutom ökar installationen av två enheter avsevärt driftsäkerheten för värmetillförselsystemet. I händelse av ett nödstopp för en av enheterna fortsätter den att arbeta med 50% värmebelastning.
Ett sådant rörsystem ökar pannornas livslängd avsevärt på grund av att de är mindre belastade under värmesäsongen.
Mer om grunddiagrammet för pannrummet
Vid utförande av arbetande kopplingsscheman för pannrum används ett allmänt station eller diagram för utrustningslayout. I fig.


Så det är förmodligen bättre att skapa en panel i pannrummet med en fritt programmerbar styrenhet, som är programmerad för att utföra alla nödvändiga åtgärder.


 Varmvattenpannor är utrustade med varmvattenpannor av stål eller gjutjärn och är utformade för att huvudsakligen ge hölje och gemensam värmebelastning: värme, ventilation och varmluft. En del av luften tillförs platsen där bränslet kommer in i ugnen.


 Vidare släpps spolvattnet ut i avloppet eller kommer in i efterfyllningsvattentanken.


 Det framgår av diagrammet att med en ökning av värmebelastningen, det vill säga med öppningen av varmvattenberedaren, ökar Kv monotont. Tillförlitligheten och effektiviteten hos varmvattenpannor beror på konstanta vattenflödet genom dem, vilket inte bör minska i förhållande till det som tillverkaren ställer in. De viktigaste av dem i monteringen enligt aggregatschemat är att underlätta redovisning och reglering av flödeshastigheten och parametrarna för kylvätskan från varje enhet, vilket minskar längden på nätverksledningar med stor diameter i pannrummet och förenklar idrifttagningen av varje enhet.


 När du väljer typ av brännare, är det lämpligt att ta hänsyn till följande: Gasdistributionsnät och gasförbrukningsnätverk som drivs under tryck av naturgas eller flytande petroleumgas upp till 0 MPa ingår inte heller i farliga produktionsanläggningar. En del av askan i form av flytande och pastig slagg, tillsammans med oförbrända bränslepartiklar, fångas upp och avlägsnas rökgaserna från förbränningskammaren. Pannrumsscheman med värmeackumulator
Se även: Energiundersökning av anläggningar












