CHARAKTERISTICKÉ RYSY
Hlavní zátěž v tomto konstrukce nese krbová kamna
(dále jen pro stručnost - trouba). Poskytuje možnost průchodu horkých spalin pro vytápění druhého patra, a to jak z důvodu provozu pece, tak z důvodu zaplavení. Kromě toho spaliny ze záplav následují tranzit, prakticky se nepodílejí na vytápění prvního patra. Toto rozhodnutí je dáno následujícími úvahami:
VŠE, KTERÉ POTŘEBUJETE PRO TENTO ČLÁNEK, JE ZDE >>>
- - zahrnutí kouřových kanálů, zaplavení do systému cirkulace kouře v prvním patře bude vyžadovat zvýšení hmotnosti celé konstrukce, což je nežádoucí;
- - přítomnost pod zaplavením není způsobena nedostatkem tepla z hlavní konstrukce trouby, ale hledisky pohodlí - schopnost vařit jídlo;
- - komín z podloží sousedí s levým oběhovým kanálem pece a splyne s ním, aniž by to negativně ovlivnilo jeho provoz.
Je možné spojit pec s podplněním pomocí konstrukčně definujících úseků (KOS). Tato metoda ve většině případů nevyžaduje podrobné objednávání, ale umožňuje vám kompaktně propojit všechny potřebné prvky - dmychadla, pece, komíny.
Pro tento návrh, jako je KOS, zvolíme 3., 14., 20. řádek (obr. 1, 2), stejně jako svislé řezy A-A a B-B (obr. 3, 4).
Správné zapálení kamen
Po seznámení s konstrukčními prvky byste měli zjistit, jak správně roztavit ruský sporák. Rychlost hoření paliva do značné míry závisí na rozdílu mezi teplotou mimo budovu a uvnitř budovy. Pokud je tato hodnota malá, bude tažná síla slabá a bude obtížnější se utopit.
Průvan podporuje tok kyslíku do krbu a odsávání kouře z něj. Pro snazší zapálení kamen se stěny potrubí zahřívají spalováním hořlavých materiálů - papíru, březové kůry. Dále byste měli dát do kelímku a topeniště suché palivové dřevo a zapálit je.

Pokud není nutné jednotku ohřívat, je vhodné počkat na změnu teplotního režimu. Faktem je, že bez ohledu na roční období se večer vždy ochladí a trakční síla by měla být obnovena.
Je pravda, že i po změně venkovní teploty někdy kamna stále nelze roztavit, a pak se musíte přestat snažit ji rozsvítit, dokud nebude objasněn důvod toho, co se děje. Možné, nutné čištění komína. Zkušení kamnáři doporučují jednotku ohřívat postupně, zejména pokud se používá jen zřídka. Vzhledem k tomu, že má poměrně silné stěny s ostrým ohřevem na vysoké parametry, mohou kolem nich procházet praskliny.
VLASTNOSTI FUNKCE KRBOVÉ TROUBY
Před otevřením dvířek pece při umístění palivového dřeva do kamen v režimu vytápění je nutné přepnout režim jeho provozu na krbový. K tomu musíte úplně otevřít ventil č. 1. V opačném případě může z otevřených dveří vycházet kouř.
Při průchodu spalin do druhého patra za účelem jeho ohřevu musí být dvířka trouby zavřená, aby měly plyny nejvyšší teplotu.
Je-li nutné v teplém ročním období nebo při používání trouby v režimu otevřeného krbu používat ohřívací kamna (není-li nutné ohřívat prostory prvního nebo druhého patra), musí být při přepravě odváděny spaliny, obejít všechny systémy cirkulace kouře, to znamená se všemi ventily otevřenými na obou podlažích. (V přízemí jsou ventily č. 1 a 2.)
Odkaz podle tématu: Krbová kamna pro kutily - fotografie úprav z otevřeného krbu
Designové prvky ruských kamen
Skládají se ze tří hlavních prvků:
- topeniště;
- komín;
- potrubí.
Spalovací komora, povinná součást každé jednotky, je komora určená pro tuhá paliva. Pod topeništěm je instalováno dmychadlo, které zajišťuje přívod kyslíku potřebného k udržení procesu spalování a navíc se v něm hromadí popel ze spáleného dřeva.
Účelem komína je odstranit kouř a přebytečnou tepelnou energii shromážděnou ve spalovně ruských kamen. Během jeho výstavby je uvnitř rozloženo několik závitů ve tvaru cikcaku, aby se zahřála jedna ze stěn domu. Povrch uvnitř komína by měl být hladký, aby byl méně pokryt sazemi a prachem.


Pomocí potrubí je kouř odváděn ven do atmosféry. Měl by být řádně izolován, protože se zahřívá na vysokou teplotu.
Na samém dně ruských kamen je také pekárna nebo pec na pečení - speciální komora pro skladování palivového dřeva. Podložka se často používala na nádobí. Šestka je určena pro pohodlí vaření.
Kamna vybavená jednotkou zlepšují přenos tepla a suší polotovary. Přední část konstrukce se nazývá líce a palivové dřevo je položeno ústy kamna. Kelímek je místo, kde se spaluje palivo. Kouř je do komína veden zvýrazňovačem. Překrytí se používá jako teplá lavice.
KAMNA - KRB - OBJEDNÁVKY


OBJEDNÁVKY KRBOVÉ PECE S Dřezem (ŘADY 1-15).


OBJEDNÁVKY KRBOVÉ PECE S Dřezem (ŘADY 16-36).


Protiproudá topná kamna
V takových pecích vstupuje vzduch zespodu. Po zahřátí ve spalovací komoře stoupá podél zvedacího kanálu, kde je ochlazován a sestupuje podél dvojice spouštěcích kanálů. Tento konvekční systém je schopen zajistit vysokou účinnost díky vysoce kvalitnímu odvodu tepla do místnosti. Tělo takové topné pece se rychle a rovnoměrně ohřívá. Venku jsou kamna na dřevo zakončena lícovou cihlou nebo kamenem, které dodávají konstrukci estetický vzhled a umožňují vám zahřát se.


Protiproudá trouba
Finská protiproudá kamna vytápěná dřevem odvádějí kouř z hlavního potrubí, zatímco jsou zde další potrubí. Díky tomu je na troubě nainstalována varná deska. Existuje jedna nevýhoda protiproudých pecí - komplexní design. Konstrukci takové pece může provést pouze zkušený řemeslník.
KRB DO RUKY - FOTO


© Autor: A. Smirnov Poryadovki E. Ozerina
NÁSTROJE PRO MISTRY A MISTRY A ZBOŽÍ PRO DOMÁCNOST VELMI LACNÉ. DOPRAVA ZDARMA. JSOU K DISPOZICI.
Níže jsou uvedeny další položky na téma „Jak to udělat sami - hospodář!“
- Kachlová kamna - udělejte si sami - fotografie a schéma JAK SKLÁDAT KRBU S VLASTNÍMI RUKAMI ...
- DIY mini trouba na kotel (+ FOTO) MINI TROUBA S FOUKÁNÍM PRO KAZANU NEDÁVNO ...
- Rustikální kamna na kutil - fotka a schéma JAK VYBUDOVAT VENKOVSKÝ PEC - ...
- Kombinovaná kamna - krbová kamna a topení: DIY zdivo Dvoukruhová topná kamna a krb ...
- Kachlová kamna pro kutily - fotografie úpravy z otevřeného krbu Jak předělat krb (s otevřeným ...
- Sporák pro kotel na kutil - fotografie Sporák na kotel z plynu ...
- Krbová kamna s uzavřeným krbem - objednávky a fotografie zdiva Jak skládat krbová kamna vlastními rukama ...
Přihlaste se k odběru aktualizací v našich skupinách a sdílejte je.
Buďme přátelé!
Svými vlastními rukama ›Kamna, krby, grilování› Udělejte si sami krbová kamna se zatopením - fotografie a objednávky
Přímotopná topná pec
Jedná se o nejsnadnější údržbu a nejlevnější instalaci topných kamen na dřevo nebo jiné tuhé palivo. Kouř z takové pece stoupá svisle nahoru do komína, a proto se mu říká přímý tok. Je to takové zařízení, které má známá „ruská kamna“ na dřevo. Tento jednoduchý design má více než zásluhy. Významná část tepla se okamžitě uvolňuje komínem společně s horkými produkty spalování, což snižuje účinnost těchto kamen.


Kontinuální pece
V souladu s tím trvá hodně času zahřát místnost pomocí pece s přímým tokem. Topení probíhá ve fázích: nejprve se ohřívají stěny pece, poté vzduch v místnosti. Do takové trouby lze zabudovat varnou desku, která na nich umožňuje vařit jídlo.
Díly pece
Chcete-li se seznámit s jednotlivými částmi (prvky) a podrobnostmi pece pro vytápění místností, zvažte obr. 37.
| pece. “ /> |
| Obr. 37. Hlavní části a podrobnosti o troubě. |
Kamna se skládají z topeniště 11, kde je umístěno palivo a kde je spalováno; otvor 12 pece s dveřmi, který slouží k plnění paliva a monitorování spalování; ohniště 13, což je spodní rovina topeniště, na které je položeno palivo; rošt 14, který je součástí nístěje a je určen k přívodu vzduchu do hořícího paliva z dmychadla nebo popelníku 16 umístěného pod roštem, kterým je přiváděn vzduch pro spalování paliva (popelník slouží ke sběru popela a strusky padající skrz otvory roštu); dmychadlové dveře 15; oblouk topeniště 10, což je horní přesah topeniště; hayla 9 - otvory v klenbě nebo bočních stěnách topeniště, kterými plyny ze topeniště vstupují do kouřového oběhu kamen; kouřová cirkulace v peci 7 - vnitřní kanály, kterými procházejí horké spaliny, ohřívají zdivo; vnitřní povrch pece 5, který přijímá teplo ze spalin; vnější povrch pece 8, který vydává teplo do místnosti; přes střechu 6, což je horní strop pece; ustoupit 1 - vzduchový prostor mezi troubou a stěnou; příkop 17 - nesouvislé zdivo, někdy uspořádané ve spodní části pece; komín 4, což je kouřovod, který odvádí kouř ven; kouřová trubka 3 spojující kamna se stěnovým komínem. V odbočném potrubí 2 lze instalovat kouřový pohled nebo kouřovou klapku. G Kouř z kamen nemusí procházet pouze komínem na zdi. Například v dřevěných budovách jsou uspořádány speciální cihlové komíny. Pokud jsou takové trubky instalovány přímo na pec, pak se nazývají balené. U tenkostěnných kamen (se čtyřmi cihlovými zdmi) se kvůli jejich nedostatečné pevnosti, stejně jako v dřevěných budovách nebo při odstraňování kouře z několika kamen, komíny kombinují do jednoho cihlového masivu, který je položen vedle kamen na samostatném základu. Takové potrubí se nazývá kořenové potrubí. Příklad hlavního potrubí je uveden na obr. 38.
| Obr. 38. Kořenový komín: 1 - čištění; 2 - strop; 3 - střecha; 4 - otvor pro přivádění kouře z pece s horním výstupem spalin; 5 - otvor z pece se spodním výstupem spalin; 6 - patro. |
Topeniště je komora uvnitř pece, ve které se spaluje palivo. Aby proces spalování probíhal správně s největším uvolňováním tepla, je nutné splnit všechny požadavky na topeniště. Tvar topeniště, jeho rozměry a objem musí být takový, aby: a) topeniště mohlo držet palivo v takovém množství, které je nezbytné pro zahřátí kamen bez dalších přídavků během topeniště; b) palivo úplně shořelo ve spalovací komoře, aniž by se dostalo do kouřové cirkulace kamen ve formě nespálených malých částic. Výška topeniště by měla být taková, aby po úplném naložení paliva mezi ním a překrytím topeniště byl prostor. Je nutné, aby nejmenší částice paliva, které jím procházejí, měly čas dohořet. V tomto případě proces spalování končí uvnitř topeniště a palivo je plně využito (obr. 39).
| Obr. 39. Spalování těkavých látek v topeniště normální výšky. |
Počet nespálených těkavých látek, běžně zobrazovaných tečkami, se postupně snižuje. Vyhoří a projdou prostorem z povrchu dřeva až k překrytí topeniště.Do vnitřních komínů pece se dostane zanedbatelné množství nespálených částic. Neuspokojivý proces spalování paliva v topeniště s nedostatečnou výškou je znázorněn na obr. 40.
| Obr. 40. Topeniště s nedostatečnou výškou. |
Prostor nad palivovou vrstvou je malý a těkavé částice, které neměly čas hořet, okamžitě vstupují do vnitřní cirkulace kouře v peci. Teplota zde není dostatečná pro udržení procesu spalování a spalování se zastaví. Částice, které nevyhořely, se usazují na stěnách kouřových trubek a komína a zakrývají je vrstvou sazí. Část sazí je odváděna do atmosféry kouřem. Jelikož se část paliva nepoužívá užitečně, bude celý proces spalování neekonomický. Výška topeniště se určuje v závislosti na použitém palivu. Paliva, která obsahují značné množství těkavých částic a nazývají se paliva s dlouhým plamenem, například palivové dřevo, vyžadují větší výšku topeniště. a ty, které obsahují málo těkavých látek - antracit, koks atd., se spalují v topeništěch s nižší výškou; c) byla zajištěna vysoká teplota potřebná pro úplné spalování paliva. Udržování vysoké teploty se dosahuje teplem uvolněným ze spalování paliva a teplem odraženým od horkých stěn a stropu topeniště. Proto jsou cihlové stěny a stropy u topeniště kamen lepší než tenké stěny kovových kamen z oceli nebo litiny. Teplota v topeništi kovových kamen je nižší než u cihelných kamen kvůli silnému přenosu tepla ze stěn, a proto je zde spalovací proces horší, protože většina těkavých částic paliva nehoří. Aby se zvýšila teplota, ve velkých cihlových pecích se střechy někdy vyrábějí ve formě klenby; na hořícím palivu je odraz sálavého tepla; d) bylo zajištěno stálé proudění vzduchu k hořícímu palivu, protože bez vzduchu nemůže dojít ke spalování. Vzduch přiváděný do topeniště musí přijít do styku s celou plochou paliva, nikoli s jednotlivými částmi. Jinak bude spalování nerovnoměrné a nekvalitní. Rovnoměrný přívod vzduchu do topeniště je znázorněn na obr. 41.
| Obr. 41. Přívod vzduchu do topeniště s ventilátorem a roštem. |
Provádí se pomocí roštu 3 a vyfukovacího otvoru s dvířky 2. Vzduch procházející ve štěrbinách mezi rošty je rovnoměrně distribuován po celé ploše topeniště a palivo ležící na roštu 62. Dveře pece 1 jsou zavřené.
| Obr. 42. Přívod vzduchu do topeniště pevného krbu. |
Pokud není k dispozici dmychadlo ani roštové tyče (obr. 42) (v průběžných nístějových pecích), je vzduch přiváděn do topeniště přes mírně otevřená spalovací dvířka 1 nebo skrz otvory 3 ve spodní polovině vnitřních dvířek 2. spěchající vzduch myje pouze přední část palivové komory a paliva a je odeslán do kouřové cirkulace v peci, aniž by zakryl tu část paliva, která se nachází v hloubce topeniště. Proto je zde spalování neúplné. Pecní pece s plným krbem se nacházejí pouze v pecích zastaralého designu; všechny nové typy pecí jsou vybaveny dmychadlem a roštem. Je obtížné zapálit druhy paliva: uhlí, antracit a koks - nelze spalovat v topeništi bez dmychadla. Regulace množství vzduchu přiváděného do topeniště se provádí pomocí dvířek pece a dmychadla, stejně jako kouřové klapky na kouřovém výstupu nebo komínu. Různé druhy paliva vyžadují různé typy topeniště. Kamna na palivové dřevo. Nejlepší topeniště na spalování palivového dřeva je topeniště s cihlovými zdmi, roštem a dmychadlem. Pevné krbové pece, které se nacházejí v pecích se starými vzory, se při pokládání nových pecí nepoužívají. Schéma topeniště je znázorněno na obr. 43.
| Obr. 43. Kamna na palivové dřevo. |
Pod topeništěm jsou svahy k roštu 3. K rolování uhlí na něj. Rošt umístěný pod spalovacími dveřmi 1 (na úrovni popelníkových dveří 2) neumožňuje vypadnutí uhlí. Rošt je zakopán 1 řadou zdiva o spodní okraj spalovacích dveří. Palivové dřevo je položeno naplocho, proto se hloubka topeniště měří v závislosti na délce polí určených k použití (podle stávající normy) s přídavkem 3–4 cm. Palivové dřevo patří k druhům paliv s dlouhým plamenem, proto topeniště musí být dostatečně vysoké (od 80 do 100 cm, počítáno od roštu po horní přesah palivové komory). Pokud je tloušťka vrstvy naskládaných desek palivového dřeva 30–40 cm, měla by být výška volného prostoru nad palivovou vrstvou 50–60 cm. Sada topeniště může být konvenční a hermetická. Vzduchotěsné je však lepší. V důsledku vývoje vysokých teplot v topeništi jsou jeho stěny obloženy žáruvzdornými cihlami. Horní přesah topeniště, zejména u velkých kamen, je nejlépe provést ve formě trezoru 4.
| Obr. 44. Topeniště z roponosných břidlic. |
Topeniště roponosných břidlic (obr. 44) se liší v některých zvláštnostech tím, že ropná břidlice je vysoce popelavým palivem (množství popela je 30% nebo více). Obyčejný rošt je rychle ucpaný popelem a neumožňuje průchod vzduchu, takže rošt není vůbec používán. Místo toho je v kanálu dmychadla uspořádán práh 5 a topeniště je vyrobeno se šikmými stěnami. Malé množství roponosné břidlice se vrhá do topeniště dveřmi topeniště, na prahu se zapaluje obvyklé třídění dřeva, ze kterého se zapaluje samotné palivo. Na začátku spalování se z břidlice uvolňuje mnoho těkavých látek; spálit je dveřmi 2 a kanál se vpustí do topeniště další vzduch. Šikmá přední stěna usnadňuje postupné plíživí paliva a jeho předběžné sušení. Shurovka se vyrábí dolními vyfukovacími dvířky 3 a vyfukovacím kanálem. Popel se shrnuje do železné skříně 4 instalované ve vybrání vyfukovacího kanálu. Topeniště je pokryto oblouky 6 vyrobenými ze žáruvzdorných cihel, které chrání překrytí před rychlým zničením, které je způsobeno silným ohřevem. Aby se zabránilo vnikání plynů do místnosti, když je pec zavřená, je v kouřové klapce nebo pohledu uspořádán průchozí otvor o průměru nejméně 10 mm. Rašelinová topeniště. Při obsahu vlhkosti ne vyšším než je obvyklé (25-30%) lze rašelinu spalovat v topeništěch s rošty. Pokud jsou kamna složena speciálně pro provoz na rašelině, je lepší zajistit speciální topeniště (obr. 45).
|
| Obr. 45. Topeniště pro rašelinu. |
V něm je rošt prohlouben do dvou řad zdiva proti spodnímu okraji dvířek pece 1. Samotný rošt 4 je vzat se zvětšenými rozměry ve srovnání s roštem použitým pro palivové dřevo; mezery mezi mřížkami by měly být malé, aby bylo zabráněno vstupu nespálených částic paliva do popelníku. Je žádoucí, aby všechny čtyři stěny topeniště měly svahy k roštu. Rašelina je položena ve vrstvě 25 cm, s výškou prostoru pod palivovou vrstvou od 40 do 50 cm; celková výška topeniště od roštu k překrytí by neměla být menší než 65-75 cm. Vlastnosti topeniště by měly zahrnovat také zařízení prostorného popelníku, protože rašelina je palivem s více popely. Pro pohodlnější odstranění popela, který se vyznačuje nepříjemným zápachem a vysokou těkavostí, je v prostoru popelníku pod roštem instalována kovová skříň 3, která je, jak je naplněna popelem, odváděna přes dmychadlo dveře 2 a vyjmuty z místnosti. Mokré rašelinové odrůdy musí být před spalováním sušeny. Proto se pro rašelinu s vysokou vlhkostí používá speciální typ topeniště (obr. 46).
| Obr. 45. Topeniště pro rašelinu. |
Má dva rošty.Na vodorovný rošt 4 se položí suché třídění dřeva a malá část rašeliny. Když se rašelina zapálí, její velká část se naloží dveřmi pece 1 ve vrstvě nad šikmými rošty, které jsou zcela pokryty palivem. Palivo postupně sklouzává dolů (protože jsou spodní vrstvy spálené) a prochází předběžným sušením. Pro odstranění vodní páry a spalin je v horní části palivové komory 6 a hailo 5 malý otvor, který spojuje topeniště s komínem. Spalovací vzduch vstupuje dmychadlovými dveřmi 3 na samém dně topeniště. Dveřmi 2 je palivo odsáváno a mezi rošty jsou vyraženy otvory. Rašelinu je nutné propíchnout velmi opatrně a pouze v případě potřeby. Jinak propadnou malé částice rašeliny a smísí se s popelem. Mezery v rašelinových roštech nejsou větší než 8-10 mm. V topeništi na spalování rašeliny musí být kouřová klapka nebo výhled s průchozími otvory. Tento typ topeniště se také používá pro spalování hnoje o vysoké vlhkosti. Suchý trus (bary) se uspokojivě spaluje v běžných topeništěch na palivové dřevo.
| Obr. 46. Topeniště pro rašelinu s vysokou vlhkostí. |
Topeniště na černé uhlí a antracit... Pokud palivové dřevo nebo suchá kusová rašelina mohou, i když neúplně, hořet ve spalovacích komorách bez roštu a dmychadla, pak uhlí a antracit spálí pouze se zvýšeným přívodem vzduchu do spalovací vrstvy. Palivové boxy pro tento typ paliva jsou jistě vybaveny rošty. Musí být umístěny v mělké šachtě. Stěny topeniště a podlahy jsou vyrobeny ze žáruvzdorných cihel. Antracit, hořící při vyšších teplotách, vyžaduje pro normální spalování ještě hlubší prohloubení roštu. Příklad topeniště, ve kterém se dobře spaluje antracit a uhlí, je uveden na obr. 47.
|
| Obr. 47. Topeniště pro antracit a uhlí. |
Prohloubení roštu dosahuje 300–350 mm. Spodní část topeniště nad roštem je výrazně zúžena, takže antracit hoří v relativně silné vrstvě. To je nezbytné pro jeho normální spalování, ke kterému dochází při vysoké teplotě. Palivo je plněno palivovými dvířky. Rošty jsou vyrobeny masivně, jak se říká, „těžkého profilu“, aby odolaly vysokým teplotám. V kouřových klapkách nebo pohledech musí být průchozí otvory. Šachtové topeniště se používá pro kusové palivo ve velkých pecích s prodlouženým ohřevem bez dalšího zatížení (obr. 48).
| Obr. 48. Důlní topeniště na uhlí. |
Na roštu 4 se zapaluje dřevěné palivo (malé palivové dříví a nakládací dvířka 1 se vrhají do malé části uhlí. Poté, co je dobře osvětlené, je na celou přívod paliva umístěno ve svislé šachtě 5 * 67 podle kterého má topeniště své jméno. spodní vrstvy, horní postupně sestupují a následně hoří. Produkty spalování jdou do komína. Aby se odstranily plyny, které se mohou tvořit, jsou vypouštěny ve formě malého průchozího otvoru 5. Dvířka 2 slouží také k drcení paliva a čištění roštu. Dmychadlovými dvířky 3. Šachtová topeniště lze použít také ke spalování kusové rašeliny, rašelinových briket atd. Sada pro topeniště tohoto druhu musí být hermeticky zapečetěný.
|
| Obr. 49. Topeniště pro hnědé uhlí. |
Hnědé uhlí se vyznačuje ještě vyšším obsahem vlhkosti než rašelina (až 40–45%) a také vyšším obsahem popela (až 25%). V topeništi se spolu se spalováním paliva předběžně vysuší - připravuje na spalování. Rošt je mnohem (80-100%) větší než u dřevěného paliva.Skládá se z vodorovné části 4 a šikmé části 5 a je v kontaktu se šikmým hladkým ohništěm 6. Topeniště je průchozí, to znamená, že má otvory s dveřmi na dvou protilehlých stranách. Dveře 7 slouží k plnění paliva, dveře 2 jsou pec. Skrze něj se na vodorovné části roštu zapaluje podpal a první část uhlí. Dveře 3 - dmychadlo slouží k přívodu vzduchu pod rošt a odstraňování strusky a popela. Dveře U jsou čisté, slouží k čištění popílku a sazí z povrchu klenby překrývající topeniště. Kvůli velkému množství odpadu je objem popelníku vyroben minimálně ve čtyřech řadách zdiva. Výška topeniště není menší než 60 cm. V kouřové klapce nebo pohledu musí být nainstalován průchozí otvor. Topeniště na spalování slupky a slupky. Slupky a slupky dobře hoří v topeništi s mrtvým krbem, které dobře hoří v topeništi, dodávaném se zařízením zobrazeným na obr. padesáti.
| Obr. 50. Zařízení na spalování slupky a slupky. |
Speciální hořák je vyroben z ocelového plechu, který je vložen do otvoru pece pece. Hořák je vyroben ve formě krabice L, připomínající nedokončený tvar kužele, s průchozími otvory o průměru 6 mm. Krabice je nýtována na kovovou stěnu 2, která má také průchozí otvory. Vzduch je přiváděn otvory do spalovací zóny. Skrz stěnu prochází zakřivený podnos 3, kterým proudí palivo do topeniště z malého zásobníku 4, který je vyroben ve formě ocelové střešní skříně s nálevkou ve spodní stěně. Palivo se nalije do horní skříně, odkud se pod tlakem vlastní hmotnosti pomalu nalije nálevkou do podnosu a na hořák. Lehké částice paliva jsou zachycovány vzduchovými tryskami vystupujícími otvory hořáku vysokou rychlostí a před pádem hoří. Vzhledem k tomu, že spalování probíhá v proudu vzduchu, probíhá normálně se zanedbatelným množstvím popela.
Spalování kapalného paliva ve spalovacích komorách pokojových kamen je v místech, kde se tento typ paliva přímo vyrábí, relativně malé. Pro tento účel se běžně používá ropa a topný olej (zbytky oleje). Nejběžnějšími metodami spalování kapalného paliva v topných pecích jsou: a) použití porézních těles; b) používání různých zařízení instalovaných ve topeništěch; c) předběžné stříkání kapalného paliva speciálními zařízeními.
U první metody se jako svítidla používají různá porézní tělesa - pemza, porézní vápenec, písek, cihla atd. Impregnační porézní tělesa se kapalné palivo distribuuje na velkou plochu v tenké vrstvě, dobře zásobené vzduchem. Tato metoda, prováděná předem impregnací porézních těles, nebo s postupným přívodem paliva pomocí přívodních trubek, je jednou z nejvíce porézních, ale nejméně dokonalých. Povrch porézního tělesa je rychle ucpán hustými částicemi topného oleje, nečistotami nejjemnějšího prachu a produkty nedokonalého spalování. Zdá se, že povrch je zarostlý tvrdou vrstvou koksu, kterou nelze odstranit; absorpce paliva proto přestane a lampa se stane nepoužitelnou.
Spalování kapalného paliva na speciálních zařízeních. Kapalné palivo se v takové vrstvě nalije přes šikmý povrch drážky, pánve nebo jiného podobného předmětu. Ke spalování dochází přibližně stejným způsobem jako v prvním případě. Spalování kapalných paliv s předběžnou atomizací. Jsou připojena dvě potrubí - horní pro olej, spodní pro vodu. Ve spodní žhavicí trubici se vytváří pára, která při úniku ven rozstřikuje proud oleje vycházející z horní trubice. Toto zařízení je podobné parní trysce používané ve velkých spalovacích komorách kotlů.
Uspokojivé spalování kapalného paliva může být pouze ve spalovacích komorách s dlouhodobým nebo nepřetržitým spalováním.Ropa a topný olej patří mezi paliva s nejdelším plamenem. Obsahují hodně těkavých částic a vyžadují velkou topeniště a vysokou teplotu. Topeniště konvenční topné pece je nedostatečné co do velikosti (délka plynového zdvihu) a její stěny nemají čas se během relativně krátké doby příliš zahřát. Dlouhodobé spalování je nepřijatelné kvůli přehřátí pece a nadměrné spotřebě paliva a během běžného topeniště s nedostatečně horkými stěnami většina těkavých částic nehoří.
Palivové boxy na plynné palivo. Spotřeba plynu na vytápění kamen a kuchyňských krbů se každým rokem zvyšuje. Spolu s novými typy pecních zařízení se používají také stávající pece, které je třeba mírně pozměnit. Spalování plynu má své vlastní charakteristiky, které se liší od spalování konvenčních paliv. Při spalování dřeva nebo uhlí existují tři období spalování paliva: vzplanutí, intenzivní spalování a dodatečné spalování. V důsledku toho bude teplota v topeništi jiná. Teplota dosahuje nejvyšší hodnoty při intenzivním spalování paliva. Při vzplanutí a zejména při vyhoření se významně sníží potřeba vzduchu, ale protože se jeho množství nemění, vytváří se přebytek vzduchu. Tento přebytek ochlazuje topeniště a snižuje v něm teplotu. V důsledku toho nemáme u tuhého paliva režim s konstantním spalováním, ale s proměnlivým, s výrazným poklesem teploty topeniště v první a poslední fázi spalovacího procesu. Období dodatečného spalování je obzvláště nepříznivé, protože v průběhu času zabírá třetinu a někdy i polovinu celkového trvání celé pece pece a během této doby pec pracuje se značnými tepelnými ztrátami s výfukovými plyny chlazenými přebytečným vzduchem.
Při spalování plynu se teplota v topeništi po zapálení hořáku za 4 až 5 minut. dosáhne 700-750 ° a dále neklesá, ale zvyšuje se a na konci pece dosahuje 800-900 °. Když tedy spalujeme plyn, máme režim stálého (stacionárního) spalování. Postupné zvyšování teploty topeniště zlepšuje podmínky pro úplné spalování směsi plyn-vzduch.
Kromě snížení tepelných ztrát chemickým podhořením zajišťuje režim stálého spalování rovnoměrné vytápění zdiva topeniště, což je velmi důležité při provozu potravinářských a kuchařských center, kamen, pecí a malých topných kamen s dlouhým spalováním.
Rovnoměrné zahřívání kovových povrchů pecí a litinových kamen bez přehřátí nebo přehřátí, pozorované při práci na tuhá paliva, zejména při spalování antracitu, výrazně prodlužuje životnost kuchyňských spotřebičů na plyn. Mezi výhody plynového ohřevu patří rychlá a spolehlivá regulace teploty zařízení s ventilem umístěným na přívodním plynovodu.
Výhodou spalování plynu je také absence popela a strusky, ke kterým nevyhnutelně dochází při spalování dřeva, rašeliny a uhlí. Přestavba kamen a kuchyňských ohnišť na plyn zlepšuje hygienické a hygienické podmínky v místnosti. Použití vyhazovacích hořáků v pecích zcela eliminuje tepelné ztráty chemickým podhořením. To vše umožňuje dosáhnout vysoké účinnosti plynových spotřebičů, dosahující 80-90%. Spalování plynu v pecích je spojeno s některými zvláštnostmi. Například změna přítlačné síly v konvenčním topeništi ovlivňuje trvání spalovacího procesu: s menším tahem zpomaluje, se zvýšeným tahem zrychluje.
Snížení tahu, a tedy pokles dodávky vzduchu do topeniště při stálém přívodu plynu, vede k přebytku plynu a jeho nedokonalému spalování. Pokud se zvýší tah, pak se topeniště ochladí nebo se plamen odlomí od hořáku.Oddělení plamene spojené s jeho zhasnutím je obzvláště nežádoucí, protože vede ke skutečnosti, že nespálená směs plynu a vzduchu plní komíny a může při opětovném vznícení explodovat. Aby se zabránilo náhlým změnám tahu pod vlivem větru, které mohou tah snížit a někdy i převrátit, nebo naopak výrazně zvýšit, je nutné zásobovat plynová zařízení s trakčními zlomy pomocí gelů, to znamená zařízení spojujících výstup kouře z plynový spotřebič s větví, která vychází přímo do místnosti. Schéma takového zařízení je znázorněno na obr. 51.
| Obr. 51. Přerušovač trakce. Tok plynu: a - při normálním tahu; 6 - při převrácení. |
Se zvýšením trakce se zvyšuje tok vzduchu z místnosti a snižuje se tok vzduchu do plynového zařízení. Při převrácení tahu spaliny, i když se dočasně dostanou do místnosti, hořák nevyfoukne a plyn pokračuje v normálním hoření. Zápach ze spalin vstupujících do místnosti slouží jako signál ke kontrole zařízení nebo k zastavení pece.
Použití plynu k ohřevu kamen vyžaduje opatrnější přístup obsluhy. Samotný plyn je jedovatá látka a ve směsi se vzduchem může vytvářet výbušné směsi. Plynovody, armatury a samotné plynové pece musí být udržovány v dokonalém stavu.
"Předchozí obsah další"
Výhody a nevýhody trouby


Na zadní straně kamen lze prodloužit nástavec - lavici na kamna
Švédská kamna mají mnoho výhod. Jsou však výhodou pouze pro malý soukromý dům, kde žijí po celý rok.
Profesionálové:
- Kompaktnost - hlavní konstrukce bez lavičky trvá asi 1 čtvereční. m. oblast a dosahuje výšky 2 m.
- Vysoká účinnost - pec této velikosti ohřívá až 30 čtverečních metrů. m, za předpokladu, že je instalován na hranici 2 místností. I když je účinnost i jednoduchého kotle na uhlí vyšší.
- Funkčnost - trouba ohřívá dům, můžete v ní vařit a dokonce i péct chléb. V horním výklenku se suší oblečení a obuv. Pokud je připojena postel, můžete spát na sporáku. Uspořádání krbu na straně obrácené do obývacího pokoje je povoleno.
- Jednoduché zdivo - instalace nevyžaduje vysokou kvalifikaci. Objednávka by však měla být prováděna velmi opatrně a přesně podle schématu.
- Jakékoli palivo - můžete použít uhlí, dřevo, pelety, rašelinu. Množství tepla generovaného kamny však závisí na druhu paliva.
- Efektivita - pro udržení optimálního režimu v zemi stačí Švédka dvakrát denně zahřát.
- Jednotka poskytuje rychlé zahřátí - za 3-4 minuty.
- Výměník tepla je kombinací vertikálních kanálů. Zachovávají méně sazí a prachu a nevyžadují časté čištění.


Díky malému topeniště nemůžete okamžitě pokládat velké množství palivového dřeva
Nevýhody Švéda jsou také kvůli jeho designu:
- Výška palivové komory je nízká. Kromě toho je jeho horní částí litinová varná deska, která vydává teplo mnohem rychleji než cihlová zeď. Ztráta tepla vede k silnému ochlazení spalovací zóny. Palivo hoří horší, ne úplně, takže k získání určitého množství tepla je zapotřebí více uhlí nebo dřeva.
- Dveře topeniště a varná deska jsou slabé prvky. Dveře je možné instalovat pouze z litiny, protože lisovaný plech rychle vyhoří. Ze stejného důvodu musí být varná podlaha často měněna.
- Zdivo se provádí pouze na šamotovou hlínu, cihly - červená hlína a šamot.
- Po dlouhém odstávce se Švéd roztavil v několika cyklech, protože cihlové zdi absorbovaly hodně vlhkosti. Pro letní chaty, kde v zimě žijí ve zkratkách, není tato možnost vhodná. Příprava kamen na konstantní ohřev trvá příliš dlouho.
Švédská kamna se mohou stát skutečnou dekorací.Na opláštění se používají dlaždice, keramika, dekorativní kámen, pokud se jeho hodnoty tepelné vodivosti shodují s parametry cihly.
Konstrukce sporáku: vlastnosti, princip činnosti, uspořádání výměníků tepla
Kachlová kamna s vodním okruhem fungují následovně:
- Palivové dřevo je naloženo do topeniště.
- Oheň se zapaluje, teplo se přenáší přímo do nádrže na vodu nebo do cívky rekuperátoru.
- Teplá voda je dodávána do systému vytápění nebo zásobování vodou.
- Zbytkové teplo a hořlavé plyny jsou odváděny z místnosti komínem.
- Popel padá roštem do popelníku.
Při konstrukci jednotky s vodním okruhem se používají dva principy sběru energie:
- Přímý sběr tepelné energie. Okruh výměníku tepla je umístěn uvnitř kamen. Přenos tepla začíná okamžitě kontaktem otevřeného plamene a trubek kotle. Voda v radiátoru se vaří a proudí do topného systému. Odtud je odeslán do vodovodního potrubí. Výměník tepla vykazuje velké teplotní rozdíly (kontrast mezi teplotou vody a teplem uvnitř trouby).
- Sběr sekundárního záření z ohřívače. Okruh kotle je umístěn mimo ohřívač. Když je venku, sbírá sekundární tepelné záření z ohřátého kovového povrchu. Stupeň ohřevu výměníku tepla je nižší než v předchozím případě, teplotní rozdíly nejsou tak významné. Voda v okruhu zařízení se začne zahřívat po zahřátí kamen.
Fotogalerie: běžné typy výměníků tepla
V kotli se tvoří minerální soli. Místo vody je proto vhodnější použít nemrznoucí směs nebo nemrznoucí směs, která obsahuje přísady zabraňující tvorbě minerálních usazenin. Nejběžnější konstrukce výměníku tepla:
- nádrž na vodu zabudovaná do kamen - kapacitní kotel;
- potrubní kotel - nádrž ve formě vodního pláště kolem kamen nebo komína - kapacitní výměník tepla;
- hlavní kotle jsou spirálová spirála nebo vodní potrubí procházející v aktivní zóně přenosu tepla.
Výpočet hlavních parametrů kamenných kamen s vodním okruhem
Pro výpočet rozměrů kamen s vodním okruhem je vyžadován výkres, nákres nebo náčrt budoucího zařízení. To pomůže vyhnout se výrobním chybám.
Po výběru vhodného projektu určíme parametry: délka, výška, šířka. Vezmeme v úvahu rozměry spalovacího prostoru, délku a průměr potrubí a výšku nad podlahou. Kachlová kamna se vyznačují vysokými teplotami uvnitř kotle, proto by měl být použit kov o tloušťce větší než 3 mm. Nebo provádět plánované opravy každé 2-3 roky.


Silnostěnný slitinový kov se používá při výrobě krbových kamen.
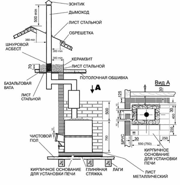
Instalace kamen ve vaně
Protože správná parní místnost je vždy postavena ze dřeva, hlavním požadavkem při instalaci topení na dřevo je požární bezpečnost. Abyste tomu odolali, dodržujte tato jednoduchá pravidla:
- kamna nemohou být umístěna přímo na dřevěnou podlahu, ale pouze na železný plech vyčnívající 70 cm před topeniště;
- obklady stěn z hořlavých materiálů musí být také chráněny před ohněm pomocí plechů ze střešního železa nebo mineritu;
- při instalaci topení s odstraněním topeniště je otvor v dřevěné přepážce také opláštěn nehořlavými materiály, jak je to na fotografii;
- vzdálenost od izolovaného komínu k dřevěným stavebním konstrukcím je 38 cm.


Z dvoustěnného sendviče naplněného čedičovou vlnou se doporučuje vytvořit kanál pro odvod spalin do ulice. Ke izolování komína, který je zabudován přímo do stropu, se často používá stejná nádrž na vodu ve tvaru čtverce. Jak je kamna správně nainstalována ve vaně, ukazuje schéma:


Instalace a připojení
Při instalaci pece musíte přísně dodržovat pravidla požární bezpečnosti:
- Vzdálenost od stěn a okolních předmětů musí být nejméně 800 mm. Stěny mohou být také pokryty keramickými dlaždicemi.
- Všechny části komína musí být pevně spojeny.
- Místnost musí být vybavena systémem přívodu a odvodu vzduchu.
Komín je instalován následovně:
- První část potrubí fixujeme nad otvorem komína.
- Sestavujeme ohyby potrubí na úroveň překrytí.
- V překrytí vytvoříme otvory o průměru 170 mm. Odstraňte vrstvu tepelné izolace kolem otvoru, aby se vyloučil požár.
- Nejprve namontujeme průchozí sklo a poté do něj vložíme trubku.
- Dále připojíme potrubí k vnějšímu komínu.
- Aplikujeme bitumen na potrubí a izolujeme ho.
Pokud potřebujete vytápět velkou plochu, můžete kamna připojit k topnému štítu. To zvýší tepelný tok a umožní jeho delší skladování.
Odrůdy pecí
Jednotka musí kvalitně ohřát celou parní místnost, ale zároveň nesmí zasahovat a nepředstavovat nebezpečí pro návštěvníky
Stojí za to věnovat pozornost konstrukci trouby, kterou plánujete instalovat v parní místnosti. Pokud klasifikujete produkty podle umístění palivových dvířek, lze rozlišit následující možnosti:
- dveře topeniště se otevírají přímo z parní místnosti. Toto je nejběžnější možnost. Palivové dřevo je naloženo z parní lázně. Je velmi pohodlné regulovat tah mírným otevřením dveří. Pokud jsou dveře vybaveny tvrzeným sklem, přidává se možnost obdivovat plameny při stoupání. Je však třeba si uvědomit, že při nakládání palivového dřeva zůstávají na podlaze nečistoty a kyslík v malé místnosti se spaluje příliš rychle;
- dveře topeniště jdou do šatny nebo do toalety. Palivo se nalévá ze stejné místnosti. Tato možnost je považována za nejlepší a bezpečnější, protože kyslík v parní místnosti není spálen plamenem, je snazší udržovat čistotu, šetří se prostor v parní místnosti a není nutné instalovat samostatný topný systém odpočinková místnost. Pokud během výstavby stěn nebyl předem poskytnut technologický otvor pro podlouhlý (vzdálený) palivový kanál, bude nutné přepážku částečně rozbít;
- dveře topeniště směřují do ulice. Možná přijatelná volba pouze pro nejmenší nebo sezónní koupele. Nakládání a doplňování paliva, bude třeba provádět kontrolu trakce a neustále vyběhnout na ulici, což způsobí nepohodlí.
Samotné pece mohou svým designem být svislé, vodorovné, ve formě sudu a jiných tvarů. Může být přítomna kamenná síť a nádrž na horkou vodu. Komíny z kovových kamen jsou vyvedeny přes strop nebo zeď.
Kovová kamna na dřevo do vany
Paliva a typy kamen
Kamna ve vaně jsou rozdělena do 2 hlavních skupin, a to: kovové (litinové) a cihlové. Cihlová kamna na saunu jsou tepelně náročná, déle se ohřívají, ale také dlouhodobě chladí. Železná kamna jsou ekonomickým typem topení díky multitaskingu, jednoduchosti a pohodlí zařízení. Při výběru kamen nebo krbu je nutné se dívat nejen na konstrukci zdroje tepla, ale také na typ paliva. Různá paliva, pokud jsou spalována se stejnou hmotou, budou vydávat různá množství tepla. Existuje mnoho variací nosiče energie.
Podle agregátní přítomnosti a typu paliva jsou všechny palivové skupiny rozděleny na tuhá, kapalná a plynná paliva. Tuhá látka je běžnou třídou paliva a zahrnuje: uhlí, rašelinu, brikety, palivové dřevo, palety. Používají se pouze v běžných pecích, protože rychle shoří. Kapalným typem paliva je petrolej, topný olej, nafta, kotel, koksochemická kapalina.
Mají významnou výhřevnost. Prvním typem plynného paliva je zemní plyn získaný z plynových usazenin nebo související plyn z těžby nafty. Má dobrou výhřevnost.




































